Berlin FuG 224
Radar Survey
Page initiated: 23 February 2016
Status: 14 November 2016
Extension A + B + C + D! + E + F + H + J + K + L
+ P
For those interested in its technologies, you can digest the following two most interesting documents first:
FuG224 Werkschrift g. 4119/1 Manual to the first production series 00
and
FuG 224, (Berlin radar) circuit explanation (High level German language explications)
Since recently we could swop the so-called Feld I of the Berlin radar system (and the Trigger stage for the transmitter unit).
In my recent perception, it was unimaginable to find more hardware on the Berlin radar system than we already possess.
On the other hand, I strongly favour James Bond's words: Never say Never again. How true and wise these few words are!
Let us quote from a British post war document, first.
(G)

The upper square module on the left-hand side was designated Feld I the lower module called Feld II
My comment:- this setup wasn't ready for operation as almost all connectors are lacking. By the way, obtaining these is likely as difficult as other parts of the FuG 224 Berlin system.
Finding the next module on its own was already miracle!

The PPI SG 224 of the Berlin system, which I could swop in 2002/2003
The Berlin radar system was actually a German answer to British H2S.
When the Germans captured near Rotterdam, in the night of 3rd February 1943, a British H2S radar set, which they always designate to the place where it was once have been captured for the first time, hence: Rotterdam Gerät (apparatus); they initiated immediate action. Within about two and a half weeks they established the AGR headed by Dipl.-ing. Brandt of Telefunken.
For those interested in the AGR minutes of meeting:
I have compared the serial numbers I could find on photos and what we possess, I have come to the conclusion, that likely about 150 systems might once have been once built. This relatively low production output may well have been influenced by the struggle the German industry was facing in the final months of the Second World War.
For the first time, KM and GAF adopted both the same system type Berlin. Albeit, that the Luftwaffe and Navy had to match onto their regular power sources. In aircraft being 24 (28) volt, and the KM relied mostly upon 220 ac.
Some curiosities can be encountered, which strange appearance originated from British technologies, once found in the Rotterdam apparatus. Like the adoption of 80 V 1800 Hz (when I remember the latter frequency well) in British aircraft. For it a special rotary generator must have existed. Whilst the Germans used 80 V 500 Hz instead (three phase I suppose). Though, fed from the available main supply (24/28 V d.c. or 220 V a.c.)
However, some systems came to the Kriegsmarine, some to the GAF, and a number being used for training purposes, we may safely conclude that only a few might have been operational in the final days before the German Forces (Wehrmacht) surrendered in May 1945.
It has to be noticed, that quite some Berlin systems performed less good as did British H2S, but some performed even better than the latter system.
However, it has to be noticed though, that some systems were used for upgrading existing systems; mainly, GEMA systems. Converting some Seetakt radars into a Renner I system (I suppose Renner II was dedicated to 3 cm techniques, which technology never reached in wartime Germany maturity). Where all according modules being replaced by Berlin techniques. Leaving some modules on place, as, I assume, the radar displays (Sichtgeräte) and that like. Please remember, Seetakt wasn't a PPI system; it was purely a target aiming radar.
Also the GAF upgraded towards cm systems, but to my knowledge - to a less extent then did the KM. The FuG 224 system was not meant for fighter aircraft, but recognisance or bomber aircraft. Since mid 1944 there weren't many of these services around.
This is the way Feld I had been packed for transport. No doubt very soundly packed!
Even some screw being removed, but kept within a plastic bag, as to lower the transport case.
The empty space in front is due to the removed heavy weighting power module before shipment. The module will be brought on its place when an appropriate display mounting being build.

CEE 19338 stood for:
Captured Equipment Enemy; serial, or running, number 19338
Viewing this module, I would not wonder when German soldiers might have called it: Röhrengrab. An incredible number of valves were involved, of which numbers I counted 17 x EF 14s. A high slope valve, a difficult item to obtain nowadays. But we will see. In this case, these may even of low or non emission, as we do not intend to make the system operational again; but, nice it should, at least, look like.
I am also very pleased, that we also got the so-called Zündstufe or transmitter triggering module. This unit or module was fit within what was designated Feld II (transmitter and driving section).

On the left hand side we notice the Zündstufe (part of the transmitter Feld II) and on the right-hand side the removed power supply module to Feld I
The Zündstufe had to trigger the trigitron or spark valve, as to generate the high voltage pulse for the LMS 10 magnetron; pulse duration ca. 0.8 µs.
The transformer on top (right-hand side), being supplied from the 80 V 500 Hz system, which strange voltage originated from the genuine British H2S concept, albeit, they operated, when I remember well, 1800 Hz instead. Allowing even smaller transformers (less core metal).
The latter module being shipped within a separate box as to lower the weight of the Feld I crate or box. Which counted on its own behalf about 50 kg, I guess.
(A)
On 27 February 2016
I continued:

This drawing had been implemented into the minutes of meeting of the AGR Committee
(Telefunken Gesamtanlage "Berlin" drawing designation EZc.288)
We are looking at a drawing showing the state of affairs of ca. 15 February 1944.
Nevertheless, the first prototype was under test already in late 1943.
An tremendous challange, when we do realise that the Germans discovered H2S on 3 February of that very year. Within not yet a year the Berlin concept matured, and production or preparation to it just was initiated.
Please bear always in mind - that military services, world wide, must always having their say in systems concepts. I assume, therefore, that such procurement process was went through also for both KM and GAF. But, urgency, will have speeded up their decisions!
They apparently knew what was at stake!

First, we should construct a convenient display mounting frame
The tilt-angle is to be chosen such that the 'Field I frame' lays stable enough on the display mounting; on the other hand allowing good vision on what this exceptional unit is about, should be guaranteed.
During construction some design details have been changed, mainly for practical reasons; I am not a professional carpenter! But luckily could rely on the expertise of a good friend of us.

We started with building a display mounting for our Berlin Feld I unit
The tool is indicating the proposed tilt-angle of our future Feld I display.

The power module being brought on its place again. Also the coaxial connector screws have been brought in place again

Cover being placed shielding off its content
Also the two grips up outside left and right have been re-mounted again. All had been removed as to facilitate easy packing.

My friend is checking out the correct way the resting-frame should be fixed at the ground plate
It also provides an idea how it once should look like.
We also decided how the wooden strip should look like (please see next photo)

Viewing the frame mounting from a different perspective

Wooden frame before varnishing it
The small wooden strip in front is to stabilise (later) the Feld I frame; holding Feld I in a tilted position.
(B)
On 1 March 2016
I continued with showing the situation after the just finished lacquering of the wooden Feld I mounting frame.

Some valves have been put in their according valve sockets, some more have to follow soon

Viewing our recently completed Berlin radar display

Noticing it from a centre perspective
From left to right: front most left-hand side Berlin PPI unit (SG 224); behind it in front of the wall the genuine wave meter; in the centre Berlin Feld I; and on the far right-hand side a trigger module genuinely belonging to the Berlin transmitter Field II.
I would like to focus on what Feld II is about, first.

This post war British photo shows what is inside the Berlin Feld II radar module
The module down on the left-hand side is similar to the foregoing right-hand side unit.
We, Deo volente, might have a chance obtaining the module down on the right-hand side as well.
The main big module in the upper part constitutes the Berlin transmitter and receiver front-end section.
I have no idea whether it will ever happen that we can find such module.

Viewing my perception of what Field II of the Berlin radar system should constitute
But, we might being able to bring the two lower modules together though, the upper transmitter module is rather unlikely.
Already about 1980, I could swop with Ebbe Pedersen parts of a scrapped FuMO 81 (KM version of the Berlin apparatus) set commenced by a Danish institution.
As a substitute, I have arranged the genuine parts we possess in a manner that more or less is about their original position (place)
For those who want to view it in colour (PDF), please click at this picture
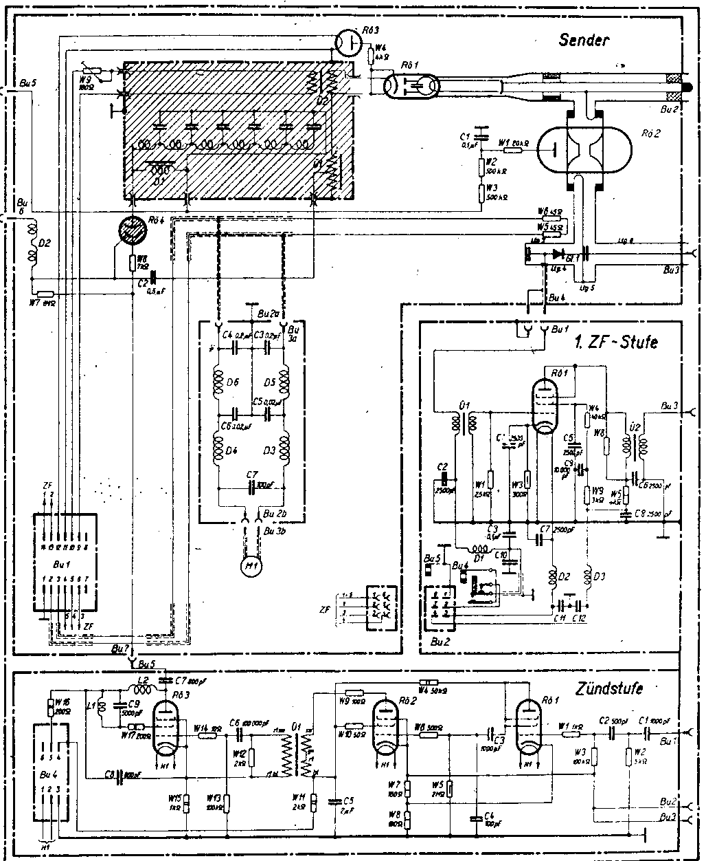
I would like to explain more of the circuitry involved. Let us therefore consider a part of the genuine schematic of the Berlin FuG 224 radar set.

The main part of the FuG 224 transmitter schematic
The T/R tube is Rö 2, represented by the German copy which got type LG 76.
It has to block off the transmitter pulse from the rather sensitive mixer diode Gl 1; likely represented by German type ED 705 or 704. The two resistors R 5 and R 6, both being 45 Ω were to keep the mixer section at a reasonable temperature. I assume, because the mixer diodes, maybe also the T/R stage itself, might have been sensitive to low temperatures; occurring at high altitudes.
Rö 4 is the trigitron valve, which the Germans gave type LG 201, shown on the foregoing photo down on the far left-hand side. R 8 is a series resistor fed by the trigger pulse originating from the so-called Zündstufe.
Rö 3 was replaced by a standard German HV rectifier, type RG 62D
Rö 1 is the magnetron type LMS 10, which basically was a copy of the British type CV 64 magnetron, once captured in the so-called Rotterdam apparatus, on 3rd February 1943.
The shaded (hatched) box is filled with oil. The open-end delay-line consisting of series coils and tapping Cs to ground LzK1 (Laufzeitleitung) can be noticed in the foregoing photo on the top left-hand side, adjacent to it the circular device is a combined pulse step-up and filament transformer, which function was to keep the > 10 kV HT pulses from the regular 80 V 500 Hz power supply system.
It is evident that we possess already quite some essential components.
However, the two devices top upper left LzK1 and adjacent to it Ü 1&2, genuinely the being kept with a closed container filled with oil; as to prevent ionisation at high and humid altitudes.

The long stretched box top left-hand side is the oil filled module
(D)
On 4th March 2016
On Friday I received the following e-mail from Florian Eibensteiner:
Sehr geehrter Herr Bauer,
mit großem Interesse verfolge ich Ihre Analyse und Wiederbelebung des FuG224 Berlin.
Ich möchte jedoch Ihrer Aussage von 3.3.2916 widersprechen:
When I look carefully on this photo again, I strongly get the impression, that the shown magnetron was not of German production, as the typical additional getter-envelope is not visible. As well as that the magnetron filament connection isn't been wired.
Meiner Ansicht nach ist das Magnetron LMS10 korrekt, also liegend eingebaut. Am Foto sieht man die rechteckige Kühlluft-Austrittsöffnung. Die von Ihnen vermisste Getter-Hülle ist als heller, rechtwinkelig in Richtung Ölmodul weisender Teil des oberen Heizungsanschlusses sichtbar. Für mich führen Drähte von den Heizungsanschlüssen hinter die Röhre RG42D (RG62D, AOB). Der unterhalb des Magnetron sichtbare Zylinder ist die zweite Feldspule, daher sollte das Magnetfeld geschlossen sein.
I
must confess, that I am totally confused by seeing the way the German magnetron
type LMS 10 being mounted! It has been rotated around its axis over 90°! How is
it then possible to guarantee that a homogeny magnetic field can pass parallel
to the magnetron cathode?
Extra comment on 3 March:
When I look carefully on this
photo again, I strongly get the impression, that the shown magnetron was not of
German production, as the typical additional getter-envelope is not visible. As
well as that the magnetron filament connection isn't been wired.
The vertical cylinder about the centre constitutes an electro-magnet.
The Germans faced problems with high permeability metals. They therefore have been forced to adopt electromagnets instead.
I have been told, that the Germans might sometimes having adopted captured British H2S magnets.
In my perception, there must
also exist a vertical electromagnet below the magnetron housing; because the the
magnetic flux must pass (crossing) the magnetron in a homogeny manner.
Some have to be studied more in details.
So far my omision.
However,
Not visible, the cooling motor, which we possess as well being mounted vertically, shadowed off by the electromagnet body. In contrast the British H2S transmitter module, operated a horizontally orientated cooling motor.
In the German concept this would have intervened with the oil filled container.
(C)
On 3 March 2016
New photos have been taken as well as extra valves being placed, although we still are lacking valves like the types: EF 14s and at least 2 x EL 12 spez.

The number of currently implemented valves is becoming quite impressive
(I)
Still a little bit annoying, is, that we do not possess enough EF 14s and EL 12 spez types.

The Zünd- or Triggerstufe including valves is making matters more realistic
Albeit, the I am not yet certain whether the left-hand black valve should be an EF 14? Hampering is, that the Berlin manual does not contain a list of components like valve types. In Feld I each valve number and the according valve type being provided.
Further down this query has been solved, by comparing the electrical schematic with the valve-socket configurations.

Viewing the previous unit from a different perspective
The red coloured cable is to be interconnected onto the trigitron LG 201 valve, in the upper transmitter bay.

The wiring seems to be quite straight forward
Please notice the pulse-transformer, using divided winding chambers, likely as to minimize mutual capacitive coupling.

Data on it: L 13418/e; we can also learn that it had been produced in 1944
Just popping up in my mind - when viewing the two tapering holes left and right, that this module must have been demounted not too long ago (thinking in term of years, of course), owing to its bright non-oxidised shining.
The three coaxial connectors were providing used for input-trigger as well as output range trigger signals fed onto Feld I and the PPI unit.
Generally, this number 413 is designating a combination of modules and/or units (grouping these together). Thus, all sections were designated with the same number 413 (entire Feld II)

In this schematic, only a single connector being drawn, but there exist two additional interconnections. I assume, that this has to do with the circumstance - that range timing (such as picture-in-picture circles) (Einblendung) concerns matters in a time-frame and the transmission-pulse-timing is prevailing all the rest.
However, one of my problems is, lacking valve reference in combination to valve numbers. My only means, is, to compare the according schematic with possible valve (socket) connections. For it, I viewed which component being soldered onto what pin of a valve socket. I have drawn the following, most likely, conclusions: Rö 1 must be of type EF 14 and Rö 2 most likely is of type EL 11; EL 12 might be possible, but as its function is a driver stage to Rö 3 of which we already know that this one being type EL 12 spez, I suppose the less powerful type EL 11 is the right one. My suspicion was alerted because a tighten-belt is existing, which length pointed onto a medium valve size.
From text of the same information source, we also know now that Rö 1 and Rö 2 in the second module both are of type RG 62. This Relay and power supply we do not yet possess.
(E)
On 5 March 2016
Today, starting up a new chapter.
However, let us first view what the implementation of an EL 11 into the Zündstufe brings.

An EL 11 is placed in the socket to Rö 2
The securing cords are matching perfectly.

Viewing it from a different side

The EF 14 valve coming free, being added on to the marker unit of Feld I (left-hand vertical strip)
I have called the new main chapter
Berlin versus H2S
We are discussing the H2S transmitter, but whom of you have ever seen it in details?
I therefore took a series of photos.

Let us first recall what the Berlin transmitter & receiver front-end is about, its concept was based on the so-called Rotterdam apparatus
Considering its genuine status, before dealing with details. It has to be noticed, that the early Rotterdam apparatus might differ a bit from this unit; as developments progressed vastly.

Viewing the H2S TX & receiver front-end module from about the same perspective
Details of this set will be dealt with later.
It is evident, that there exists quite some similarities comparing this photo with the forgoing one.
Albeit, that the Allies used normally strong permanent magnets, whilst the Germans had been forced to adopt electromagnets instead; due to lacking crucial metals. Maybe also owing to practical dispositions.
Let us more systematically approach the H2S transmitter.
Type TR. 3191, the type number to the H2S transmitter

Viewing the front panel of our H2S set
Where are we looking at?
The quite big coaxial connector is for the antenna connection. This connector type was known in Germany being a 'Rotterdam-Stecker'. By the way, also adopted in the latest Korfu SHF radar-search receivers.
The typical British small one is meant for the IF output (PYE type 229).
Above the multi-pin
connector is for mechanically tuning the T/R switch cavity.
It was learnt from the H2S Mark II & II manual, that this provision was meant as soft-Rhumbatron tuning plug, and for holding a detonator. To what I know, this latter provision wasn't fit after incidents.
The quasi empty circular tube is meant for the keying signal-cable (carrying high tension pulses, originating from the modulator type 64).
The connector above it, is meant for the mixer signal. In old versions, like was copied by the Germans, a magnetron type RD2Md or RD2Md2 (H2S used a reflex klystron type CV 67 instead) was, for practical reasons, being housed within the PPI unit; later this was being maintained, in Britain, in a separate unit. Its frequency differs 13.5 MHz from the SHF output signal, say just over 3 GHz (3000 MHz); as to create the 13.5 MHz IF signal.

Let us return to the first H2S photo
It is quite evident, that the usage (application) of free space in the British sets was considerable. As to save space; bear please in mind, German aircraft provided less space than had British wartime aeroplanes; most space was encounter in US aircraft, the Germans condensed the Berlin layout concept. In an AGR report once was claimed that the FuG 224 Berlin apparatus saved 30% space, compared to the British H2S system.
Where are we looking at?
In the centre the magnetron. The aluminium coloured metal object constitutes the permanent magnet. Please notice the tapering provision as to guide all possible magnetic flux lines such that it concentrates onto the plane of the cavity space. The flux-lines should pass homogeny through the discharge space parallel to the cathode. According a German source, maybe a tiny bit being tilted.
The silvered tube is the SHF coaxial antenna line. The small cylindrical handle is meant for obtaining best energy (impedance) matching.
The
square box on the right, probably carrying a VR 91 (EF 50)
according the H2S manual type VR 136,
is the first IF amplifier stage.
The long-stretched rod might be comparable to what the Germans designated Silinit Stab, I assume a voltage dependable resistor.
The square box on top in the background, constitutes the step-up pulse transformer.
Down the previous box, we encounter the filament transformer, which has to stand, say, up to 20 kV pulses against ground. The supply voltage being 80 V 1800 Hz; therefore all transformers can be kept quite small. In contrast Berlin radar relied upon 80 V 500 Hz. Whether this was owing to the unavailability of sufficient core metal, I cannot say.
In the background on the top right-hand side we see the mixer housing (inside is the mixer diode) and more towards us we notice the 'keep alive' connection of the T/R unit. Semi-conductors are sensible to even quite low voltage pulses. Therefore, the T/R tube (soft-Rhumbatron type CV 43) being started up conducting just before the main transmitter pulse becomes fatal.

Viewing the H2S from the right-hand side
On the left the coaxial system of the mixer stage.
In the centre the cooling motor. In the German concept being mounted vertical.
On the top right-hand side the pulse 'step-up' transformer.
Bellow it the magnetron filament transformer. Please notice the common two connections (leads) onto it; supplying 80 V a.c. onto it.

The shape of the magnet is good visible. The box in front is the first IF amplifier stage
On the left within the silvered dome is the mixer diode. The Bakelite tube in front is part of a heating provision of the T/R tube
The top lead is meant for connecting the 'keep alive' signal which speeds up conductance of the T/R tube; detuning the cavity and preventing (blocking) the transfer of transmitter energy.
Last, but not least, we are looking into the air-cooling outlet
The horizontal strips actually constitute the the cooling-ribs of the magnetron body.
(F)
On 8 March 2016
In this chapter I would like to show:- the equality of circuit designs of the genuine H2S TX & RX (TR 3191) versus the German Berlin concept. What differs most, is the way the schematics been drawn. SHF parts being quite accurately adopted, whilst other techniques might carry a mixture of Telefunken engineering and British H2S concept philosophy.
The T2R Unit, T.R. 3191 circuit
Within the Berlin transmitter chassis first IF stage was also been integrated.
Let us consider next the genuine FuG 224 Berlin schematic.

The Berlin TX schematic according: FuG224 Werkschrift g. 4119/1
Please compare both lower-ends of the IF input circuits; concept equality is striking!
What should be bore in mind, is that, for practical reasons, the cavities of both CV 64 and LMS 10 have been kept at ground level. Therefore, the cathode being maintained at a negative potential (when being pulsed).
V 100 (CV 43) T/R tube in H2S, being in the Berlin concept represented by Rö 2 type LG 76
V 101 (CV 64) magnetron in H2S, being in the Berlin concept represented by Rö 1 type LMS 10
V 102 (VU 111) in H2S, being in the Berlin concept represented by Rö 3 type RG 62D
V 103 (CV 101) mixer-diode in H2S, being in the Berlin concept represented by Gl. 1 a mixer diode (Gl. = Gleichrichter) (type ED 704 or ED 705)
Rö 4 in the Berlin concept constitutes the trigitron type LG 201a (LG 201). What really differs, is the application of the trigitron or spark tube (CV 85) within the German transmitter frame, instead of having it combined within the modulator module; like was in British type 64
T 102 in H2S, is the step-up transformer, being in the Berlin concept represented by the combined Ü 1 & 2 according the Berlin schematic (please consider next photo)
The lower schematic designated: Zündstufe is the driver stage providing the trigger pulse for igniting (starting conductance of the trigitron LG 201a (LG 201). Photos have been dealt with previously. This originates mainly because British design did operate the driving circuit from a separate module (modulator type 64), whilst Telefunken engineers combined it within Feld II is the lower module on the left-hand side
Let us now consider first how the German step-up transformation had been accomplished.

This combined arrangement needs some additional explication
This device once originated from a scrapped FuMO81 (KM type designation), which was investigated in post war days in Denmark.
Without doubt we may consider that D 1 and D 2 (lower arrangement) was also kept within the oil filled box or container of the German FuG 224 schematic.

The principle of generating the high tension pulse fed onto the Magnetron LMS 10
It has been mentioned before, that the German Berlin concept aimed also to design (create) a less space consuming radar set. Of course, built on the basic principles of the H2S concept.
We therefore assume, that the transformer Ü 2 and choke D 1 being combined within a single unit down in the foregoing photo. Ü 1 however, is constituted by the upper section of that fore-called photo.
In contrast to German practice, wires being not specifically designated (labelled) because the entire module being kept together with the LzK1 in an oil-filled box or container.

Shown is the LzK1 (Laufzeitkette 1), why number 1? Because within the H2S/Berlin concept there exist quite some delay-lines, of course, not of this type; but really time-delaying circuits; consisting of a chain of series L and against grounded capacitors
Maybe for technique freaks of interest, the most left-hand coil winding (orientation) is contrary to the adjacent one.

Quoting: Die Laufzeitkette LK1
Sie dient als Energiespeicher. Der Anfang ist durch eine Eisendrossel D 1 von etwa 8 Hy überbrückt, das Ende ist offen. Sie besteht aus 6 Gliedern, Keramikkondensatoren von 800 pF* und kleinen Zylinderspulen von 3,5 µHy. Die erste Spule ist gegenläufig gewickelt. Die Spulen müssen mechanisch gut festgelegt sein, da erhebliche ponderomotorische Kräfte im Impulsmoment auftreten.
* In our device one of the capcitors being replaced by a 1000 pF sample.
Pondomotorische (I don't know the English expression to it) forces are in this context mechanical forces interacting between conductors as function of the currents involved. In power systems such mechanical force can be considerable. Even rather heavy (solid) lines or strips may causing that wires pull together or been pushed (outwards) in an opposite direction. The simple rule: two separate conductors do attract when their currents do have opposite signs, and when the current having equal current directions, these will pushing against one another. In this circuitry the pulse edges are very sharp, therefore the step-response and according changes being considerable.
A comment on the explanations within: FuG 224, (Berlin radar) circuit explanation
Some figures or data in their explanation might be not entirely exact. Whether the teaching person didn't know better, or it was deliberately done, I cannot judge. From the so-called Würzburg Fibel we know, that in the introduction this aspect is particularly expressed, and was explained for confusing (espionage). For example in the FuG 224 circuit explanation they mention that their magnetron does have 16 cavities, whereas we know that it were 8. For principle understanding, however, this knowledge makes no difference. Another example, they mention that the input impedance of the LMS 10 constituted 70 Ω, whilst we know the British calculated with 80 Ω.
(H)
On 14 March 2016
Over the course of the last weeks I encountered a quite lively e-mail exchange with Mr Eibensteiner of Austria, who is practically supporting our endeavour. By the way, there aren't many.
Supplying most beautifully upgraded schematics, which might look nicer than ever a genuine schematic could have looked like in the old days. On another occasion, rightly, pointing at an error of my interpretation somewhere.
My dilemma, due to its high resolution in respect to its paper size, their data content is causing contradictions. As generally, it has been found that 250 kB or just a tiny bit more, is a (limiting) barrier. PNG formats may go up to, say, maximally 1.5 MB but might also causing rejection, when directly being implemented into our html website.
I therefore have decided, to copy from our genuine Berlin manual the various drawings, but when you do click on these drawings you will get Mr Eibensteiner's wonderful upgrading.
Quite some of Mr Eibensteiners drawings are passing the size of A4, some will even be about size A0.
For correctness, but cannot explicitly determine where whom has delivered or done what: late Werner Gierlach's son Peter, who succeeds his fathers document copy service, should therefore also be quoted. Some of which constituting copies of genuine manuals, some with a mixture of new editing and compilation of other sources.
The Acrobat Reader does have a favourable option - with which it is possible to print what is being actually displayed on your screen. This can be accomplished by operating the + or - (size) buttons. When in this option a full schematic being selected - your current printer will do his job correctly. Albeit, that a bigger schematic size (scale) being printed on the regular A4 paper-size. Neglecting those possessing an A3 or bigger size printer.
However, it has been proved many times, that this kind of paper-size reduction does not hamper reading a schematic.
I would like to discuss this time - the main schematics of the Berlin FuG 224 radar system.
Let us first remember what Feld II is about when the front-cover-plate being removed.

The transmitter and its modulator section being integrated into the upper module
Down on the left-hand side we encounter what the Germans once designated 'Zündstufe' which might also be designated trigger stage. Its schematic be found down on the right-hand side of the schematic below. The latter module have been dealt with already.
Feld II (Senderteil) S 224 FuG 224 Serie 00, Schaltbild
Please click on this drawing as to approach Mr Eibensteiner's wonderful schematic version.
On the left-hand side we encounter what being designated in the foregoing wartime photo: Relay and power unit.
Top left the high tension section providing + and - 2 kV
The lower section constitutes a relay section, I assume for controlling the succession of time-switching on and off, and putting the system in a standby mode, eventually, also acting in case of apparent failures, like a break-down of the magnetic flux essential for proper functioning of the LMS 10 magnetron. When this fails, the LMS 10 acts as a diode, which might soon destroy this valuable device. We may estimate that during the war not more than about 900 samples have been produced. Sound much, but it is not, because this number includes also failing samples like during the starting up of production (and that have been quite many), test-samples, spare-parts and other means. What also counted, that in the final days of the war logistics on the German side have suffered quite much.
My next contribution, Deo volente, will be on the schematics of Feld I
(J)
On 21 March 2016
Time was found to deal with the schematics related to Feld I again. Thus, the unit we recently have obtained.
The upper schematic being designated: Markenteil, meant is range-marker stage; the lower schematic being designated Pulszentrale, or (central) pulses-generator stage
By clicking on this drawing you can open in PDF the entire wiring of the full Feld I schematic, kindly provided by Mr Eibensteiner
Feld I (Impuls und Empfangsteil E 224) B 232a-2, FuG 224; Serie 00, Schaltbild
Shown here, however, is the IF stage incorporated in Feld I
Please apologise for the quite poor drawing quality
As to get it in a very nice fashion, please click at this drawing, and it will open in PDF, thanks to Mr Eibensteiner
Sadly, however, he converted this drawing not by means of an Acrobat program, in such case I cannot convert it directly into a graphic format.
Block diagram of the FuG 224 system, in particular the pulse-signal-interactions
Please notice on the left-hand side, viewing from top to bottom:
Impuls-Zentrale (central pulses generator)
ZF Austeuerung + Markenteil (video processing + range markers)
ZF-Versterker (IF amplifier)
On the right-hand side we notice the transmitter stages (already dealt with).
For those interested in the description onto the particular line-numbers, please click at the drawing as to open the top section in PDF; print it out and holding it in your hands when studying this diagram.
Please notice, that this block-schematic is showing the earliest state of affairs, where the antenna-motor had been combined with a two-phase generator. The saw-tooth was directly derived from the antenna-motor-system.
However:
It had proved soon, that this was causing problems, as the PPI screen-centre became fuzzy and broader than necessary. They therefore decided to leave this concept and implementing instead a different technique, where a power-servo drive being operated. A new advantage, by this means it became possible to operate also additional 'slave' PPI displays. This option was of significance onboard ships, where more users could be connected onto the actual 'master' PPI. Albeit, that in this stage of the war, there hardly were capital ships left. The only exception might have been the Prinz Eugen, the most successful, and lucky, ship of the German KM.
Therefore they modified the new sets and adopted yoke-rotation around the CR tube (Tochter-Sichtgeräten); this latter acting as a slave of the antenna-servo motor (master).
Quoting from: FuG 224, (Berlin radar) circuit explanation


The reasons why the Germans moved from the two-phase generator technique towards servo-driven repeater technique

The advantages according this trainings manual, of adopting rotating yoke-deflection of the PPI display tube
It was accomplished by the following means

Das Goniometer und zwei feste Ablenkspulenpaare durch ein umlaufendes Ablenkspulenpaar. Der 2-Phasengenerator und zwei feste Ablenkspulenpaare, da der Gleichstrom das obengenannte, umlaufende Spulenpaar mit durchfließt
So far the German syllabus
Let us consider the entire system block-diagram, copied from this trainings syllabus

Wirkplan Gerät "Berlin"
For technicians this schematic diagram will not have many secrets
Apparently, this schematic is showing the version having a rotating deflection-yoke (around the PPI CR)
Perhaps of interest, the Berlin FuG 224 antenna scanned with an unusual high rotation speed of 400 rpm. This was possible, because the dielectric antenna array had a quite flat antenna-shape (and a quite low mass), in contrast to British practice operating a rotating section of a parabolic reflector.
Let us always bear in mind, that World War Two radars, from all countries were of 'Stone age' technology compared to modern radar systems; not only since about 40 years, but also some decades before.
Nowadays, radar systems are very capable. In the early days, getting a power full system was requiring high transmission energies. Whereas it have just moved around (generally speaking); where sensitivity has increased enormously, and relative low transmission power being required.
But the theory and technologies were then not yet available. Progress started to move in the course of the 1950s.
(K)
On 25 March 2016
A few days ago I received a marvelous package containg a pair of EL 12spez accompanied by 3 EF 14s, a most kind gift on behalf of Heinz Trochellmann. He told me before, that he had to collect the two EL 12 spez valves in Kiel

It becomes apparent, that we step by step are reaching a complete equipped Berlin FuG 224 Feld I
Although: we are still lacking 7 EF 14s samples.
You may ask me - but I count only six open valve sockets? That is true, but we hope, Deo volente, to obtain in the foreseeable future also the missing module down in Feld II, fit with a pair of RG62 and an EZ 12 and and EF 14. Just this sample we are already counting for.
I am therefore very pleased with Heinz Trochelmann's, generous gift.
The lesson to be drawn: without - cooperation and support - our current Berlin-radar-endeavour would not have been possible!
(L)
On 13 April 2016
Last Saturday I received a small package containing two EF 14s, very kindly donated by Florian Eibensteiner from Austria.
The EF 14 valve, is a German substitute for the famous EF 50 (VR91), is a high slope valve. The performances of the EF 50 is a bit better than the specs of the EF 14. But, this latter valve type constituted a normal commercial valve; hence was available in quite big quantities, which cannot be said of the EF 50 valves.
I assume, that this was the main reason the Germans decided to use this valve, instead of the EF 50 only produced by Philips on the continent. Philips was also the 'inventor' of this quite revolutionary valve type. Philips was mainly engaged in producing commercial valve types, with some exceptions.
We are very impressed that some collectors do support us, by donating some valves
Apparently, the IF strip is lacking one EF 14, and the pulse generating module lacking three EF 14s. In total we do lack in Feld I - 4 and additionally in the future Relay-power supply a single EF 14; making a total number of 5 samples short.
(M)
On 24 April 2016
A few days ago I received a second package on behalf of Florian Eibensteiner containing among other wanted valves an additional EF14. Since we are lacking 3 + 1 more samples of EF14s
We might, Deo volente, even get the Relay-power-supply belonging to transmitter Feld II.
On 13 + 16 May 2016
Desperately hoped for, but my changes have been judged neutral.
Oh boy:
This package arrived just during my staying abroad in Trabelsdorf meeting up with Rudolf Staritz - recording an interview for 10 up to 15 hours!

Apparently US carpenters have a good sense for solid packing too
Ultimately the second module, designated 413 m/m of the Berlin Feld II has arrived.

The new set up of our sensational Berlin radar display
Günter Hütter most kindly did spent some additional EF 14s; now all according stages being equipped with the correct valve type.
The label in front points to a not yet accomplished modification. Apparently, showing the state of affairs at the end of the hostilities on the European content in May 1945.

W 9 and W 14 must be replaced by wire-wound resistors, both of 200 Ω
W stands for Widerstand = resistor
Genuine German text:
W 9 und W 14 müssen noch durch Drahtwiderstände 200 Ohm ersetzt werden. P 206 Germania
'Ersetzt' means - that it concerned a modification not yet commenced.

On the left-hand side the Zündstufe (pulse-triggering stage) marked: 413 e/h and on the left-hand side the Relay-and combined power supply module also marked 413 but here with additionally m/m
Please notice, that for practical reasons, the rear RG62 have not yet been mounted; also its top-connection being cut-off (thus is lacking). Must first find a similar head-like heavy valve-top connection.
That both modules do carry the same number 413 points that these genuinely originated from the same Berlin Feld II
The free hanging cables carry HT and should be interconnected onto transmitter unit which is still lacking.
The cable connector B2 concerns a dual cable

This photo shows the way our two modules marked 413 being mounted in the main Berlin Feld II
Our recent received module being marked here: Relay & Power unit.
By the way, these modules being designated 391 instead of our Feld II group designation 413
Please remember the entire Feld II concept
Please click on this drawing as to approach Mr Eibensteiner's wonderful schematic
I have to study the cable details later.
The left-hand side schematic concerns the just got module, down on the right-hand side is the module placed on the left-hand side of the new 413 m/m unit

A brief look at the external cabling, showed that some section interconnection do run outside the chassis

The data about serial number and other means are rather vague, and therefore inconclusive
Our next move might be building a glass frame having about the sizes of the foregoing marked 391 module.

For today finally, my brief impression of the Feld II glass frame mounting
What glass strengths we have to deal with much be discussed with experts. All sizes being viewed from inside the glass frame-mounting.
The upper compartment being meant for housing the components we already possess of the Berlin radar transmitter.
The deepness of the Feld II mounting being to some extend a guess, as the only one we know possessing such a module is not very cooperative currently.
N2
In the meantime I could make some additional photos of the new module arrived from the States.
In the meantime a new package has arrived, containing 3 x EF 14 valves, most kindly (additional) donated by Mr. Florian Eibensteiner (at). This is changing my EF 14 valve stock-deficit into a small stock. But feeling my self a bit guilty by such kind of support to our project, not often encountered before, by the way. I would nevertheless, also recall Heinz Trochelmann, Florian Eibensteiner, and Günter Hütter, as most kind Berlin-radar-survey project supporter.

Viewing the recently obtained module from the rear-side
The visible 'Michael' type connector on the rear, being designated K2 in the above schematic. For better reading, please click on it as to open it in PDF, which was kindly provided by Florian Eibensteiner
By the way, these kinds of connecters are nowadays extremely difficult to obtain; especially the 8 and 14 pin versions, but also the 6 pins version is difficult find. Impossible to find or obtain are the coaxial connectors (two slightly different types)!

Having a look from the bottom side
It is quite evident, that the two filament connections, a pair of blue- and brown, originate from the dual HT transformer. One rectifier delivering - 2 kV and the other one providing + 2 kV; giving accumulated 4 kV. This voltage being 'gated' by the trigitron spark valve LG 201 and then fed onto the open-end pulse-line where the returning pulse will coincide with the next incoming pulse in such a manner that these arrive in the same signal-phase and therefore accumulating; when pulse-timing versus delay-line specs does match correctly. This process can be repeated and its resulting energy being transformed by means op a step-up transformer to about 16 to 20 kV. Very smart, once invented by Alan Blumlein, who, by the way, in the beginning did not favour magnetrons but klystrons. Which latter route was un-successful, you may even call it a failure, because in those days there did not exist high power klystrons adequate for aircraft usage. These are usually rather bulky when high signal power being demanded. However, its great advantage, klystrons can be fed and controlled by means of a coherent signal source.
Transformer: Bv Eb 13-210 constitute a typical Telefunken part designation. I suppose, it could be linked onto a particular data sheet and also acting as a (Telefunken) stock-number

There are some signs of clumsy soldering. Whether this originated from wartime- or post war days I cannot answer
However, there are strong indications, that this module once have been operated, because some power resistors showing in its centre part changing colours; quite typical for these kind of devices.
(P)
On 12 - 14 November 2016
On the 12th Dick Zijlmans brought-in the long awaited Field II acrylic frame construction.
Having some imagination how it might look like, seeing the device can often trigger a excitement or a deception.
In first instance I described it as my "poor man's" solution
But it turns out to be a most transparent device, in no way a "poor man's" device, but constituting a splendid construction!
The future move should be:- as to implement an additional level where the transmitter components, we possess, will be placed about where these genuinely had been once situated. However, before realising it, provisions should be made as to fixate the various components; a virtual floor should be implemented for it as well.

Viewing the acrylic, frame being rotated for about 45° degrees clockwise

Noticing it from the HT- and medium power side (left-hand side)

Looking at it from the rear

Looking at the trigger stage side

The longer I look at it, the more I become delighted!
Building a substitute always possesses a feeling of misconception; but virtually there exists entire transparency pretending nothing! At the same time, providing an unprecedented detailed inside vision!
Please continue with the completed
Status: 21 December 2016
To be continued in due course
By Arthur O. Bauer